instrument_wiki:아웃보드:프리앰프:neve_1081
[홈레코딩 필독서]"모두의 홈레코딩"구매링크
가성비 있는 녹음실 찾으시나요? 리버사이드 재즈 스튜디오에서 녹음하세요!
[공지]회원 가입 방법
[공지]글 작성 및 수정 방법
Neve 1081
Neve 1081CV
Neve 1081CH
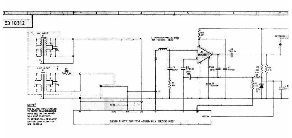
Schematic
로그인하면 댓글을 남길 수 있습니다.
[공지]회원 가입 방법
[공지]글 작성 및 수정 방법
instrument_wiki/아웃보드/프리앰프/neve_1081.txt · 마지막으로 수정됨: 저자 정승환








